地铁消防报警系统项目管理程序分析
【摘 要】本文根据参加地铁建设过程中的体会,提出消防报警系统在整个地铁项目中的工作流程及参与项目人员的各自职责。
【关键词】地铁;消防报警系统;建设项目管理者
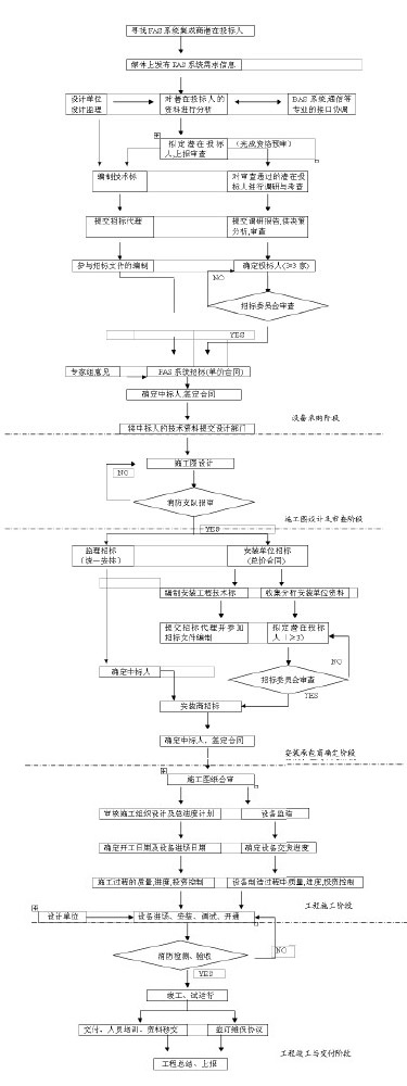
建设项目管理者是建设活动的参与各方组织,包括业主单位、设计单位和施工单位。由业主单位进行工程项目的总管理,即全过程管理,包括从编制项目建议书至项目竣工交付使用的全过程。而工程项目建设监理是建设监理单位受业主单位委托,按合同为业主单位进行的项目管理。本文结合南京地铁消防报警系统的特点,从建设实施阶段系统招投标开始,粗析全过程管理思路。
地铁FAS系统工程运作流程示意图:

*说明:几种关系的处理
1)业主与系统集成商
(1)选定产品、签定单价合同
(2)合同中应约定系统集成商提供以下服务:
①负责解决与BAS等专业的接口衔接问题
②负责解决主控与车站级的通信联网问题
③负责车站级系统及整个地铁FAS系统的调试与联调
④负责提供安装商技术支持
⑤负责运营人员的培训及产品的售后服务工作
2)业主与安装商
(1)签定总价合同
(2)合同中应约定安装商提供以下服务
①负责本标段的工程施工工作
②接受集成商的技术指导,配合集成商完成车站级的FAS调试及整个系统的联调
③负责运营人员的培训及安装的售后服务工作
3)集成商与安装商
(1)两者之间虽无合同关系,但通过其与业主的合同,应明确各自应完成工作、两者之间的接口及相互配合关系
(2)集成商负责
①向安装商提供技术支持,负责解决施工中出现的技术问题
②负责车站及全路段的系统调试、联调工作
③负责处理与各专业接口的技术问题
(3)安装商负责
①本标段的施工
②接受集成商的技术指导
③配合集成商完成本标段及全系统的调试与联调工作
4)业主、监理、集成商、安装商的关系

5)FAS系统的设备供应,建议采用单价合同的理由
(1)FAS系统的控制权限最高,涉及几个专业。
(2)FAS系统宜由一个承包商供应,选用一个品牌的产品,以保证系统的稳定性与可靠性。
(3)FAS系统需与各专业,特别是BAS、通信专业,进行接口协调,且宜服从其要求。
(4)因各承包商提供的FAS系统间有一定的差异,且与其他专业的接口要求各不相同,故宜在确定中标人后,再根据其技术特点及要求,进行施工图设计。
(5)建议先定BAS系统供应商以解决通信接口问题,再定FAS系统。
(6)单价合同对于业主和系统供应商来说,风险均较小,缺点是结算较复杂。
(7)单价合同招标,需设计单位根据初步设计要求,提交大致的设备清单。
6)FAS系统的安装建议采用总价合同方式的理由
FAS系统的安装承包商是在施工图及设备确定后进行的,且FAS系统的安装周期不长(对车站,车辆段等二级站而言)。选用总价合同,业主风险较小,便于投资控制。
7)承发包模式
(1)总承包
优点:业主工作量小,便于管理。
关键:选择好总承包单位。其必须具有很强的技术水平,能充分理解业主及设计意图,具有很强的组织协调能力,具有很高的管理水平,能对各分包商实施强有力的管理,能对工程进行全面的监控。
缺点:业主风险大,不合格的总承包商,不能很好地履行合同,管理混乱,易出现各种质量、安全问题,业主不能对分包商进行监控,不利于工程的顺利进行。
(2)平行承发包
优点:业主能随时监控各地工程进展情况。
缺点:业主工作量大,对业主的管理技术水平,组织协调能力要求较高。
关键:业主代表(监理工程师)要有较高的业务水平,很强的管理组织协调能力,有较强的合同管理能力。
以上是本人从事南京地铁消防报警系统工程项目管理的经验和总结,请消防同行和地铁同行斧正。